Commandes d’interface standard

Vous consultez actuellement la documentation pour la dernière version (2.1.2). Pour accéder à une autre version, cliquez sur le bouton "Changer de version" situé dans le coin supérieur droit de la page.

■ Si vous n’êtes pas sûr de la version du produit que vous utilisez, veuillez contacter le support technique Mech-Mind pour obtenir de l’aide.

Cette section décrit les commandes d’interface standard utilisées dans les communications EtherNet/IP entre un PLC Beckhoff et le système de vision Mech-Mind. Le PLC (le client) envoie des commandes au système de vision Mech-Mind (le serveur), et le système de vision Mech-Mind renvoie les données traitées au PLC.

send receive

Précautions

  • Unité de données :

    • L’unité des positions articulaires est le degré (°).

    • La pose de la bride du robot ou le TCP se compose de la position et de l’orientation. La position est représentée en coordonnées XYZ et mesurée en millimètres (mm) ; l’orientation est représentée en angles d’Euler et mesurée en degrés (°).

  • Point de vision et point de passage :

    • Point de vision : Un objet reconnu par Mech-Vision. Un point de vision contient des informations, notamment la pose de l’objet, l’étiquette, la vitesse, les dimensions et des données personnalisées.

    • Point de passage : Chaque point que le robot atteint lors du déplacement le long de la trajectoire planifiée. Un point de passage contient des informations, notamment la pose du robot, l’étiquette, le type de mouvement et la vitesse. Les points de passage peuvent être divisés en deux catégories :

      • Point de passage Vision Move : point de passage correspondant à l’Étape Vision Move.

      • Points de passage non Vision Move, qui désignent les points de passage correspondant aux étapes de type Move autres que l’Étape Vision Move.

Exécuter le projet Mech-Vision

Description

Cette commande déclenche l’exécution du projet Mech-Vision. Lorsque le projet Mech-Vision est en cours d’exécution, le système de vision déclenche la caméra pour capturer des images, puis traite les images retournées avec des algorithmes afin de produire une série de points de vision ou de points de passage.

  • Point de vision : Un objet reconnu par Mech-Vision. Un point de vision contient des informations telles que la pose de l’objet, l’étiquette, la vitesse, les dimensions et des données personnalisées.

  • Point de passage : Chaque point atteint par le robot lors du déplacement le long de la trajectoire planifiée. Un point de passage contient des informations telles que la pose du robot, l’étiquette, le type de mouvement et la vitesse.

Séquence d’appel

Modules

cmd1

Paramètres d’entrée

Vision_Proj_Num

Ce paramètre spécifie l’identifiant de projet de Mech-Vision. Le type de données est USINT. Vous pouvez consulter l’identifiant de projet d’un projet Mech-Vision dans la section Liste des projets de Mech-Vision. L’identifiant de projet est le nombre qui précède le nom du projet.

Req_Pose_Num

Ce paramètre indique le nombre de points de vision ou de points de passage que le projet Mech-Vision doit retourner. Le type de données est USINT. Valeurs valides : 0 jusqu’au plus grand entier positif.

Si le projet Mech-Vision comporte une étape Path Planning, ce paramètre indique le nombre attendu de points de passage. Sinon, il indique le nombre attendu de points de vision.
  • 0 : Obtenir tous les points de vision ou points de passage provenant du projet Mech-Vision.

  • Un entier positif : Obtenir le nombre spécifique de points de vision ou de points de passage depuis le projet Mech-Vision.

    • Si le nombre total de points de vision ou de points de passage fournis par le projet Mech-Vision est inférieur à la valeur du paramètre, cette commande obtiendra le nombre total de tous les points de vision ou points de passage.

    • Si le nombre total de points de vision ou de points de passage fourni par le projet Mech-Vision est supérieur ou égal à la valeur du paramètre, cette commande obtiendra le nombre de points de vision ou de points de passage spécifié par ce paramètre.

Robot_Pose_Type

Ce paramètre spécifie le type de pose du robot réel à envoyer au projet Mech-Vision. Le type de données est USINT. Valeurs valides : 0, 1, 2 et 3. Le tableau suivant décrit les détails.

Robot_Pose

Ce paramètre spécifie la pose du robot. Le type de données est ARRAY[0..1, 0..5] OF DINT. La structure de données de ce paramètre est un ARRAY bidimensionnel, où ARRAY[0] représente les positions articulaires du robot et ARRAY[1] représente la pose de la bride du robot.

Le tableau suivant explique la relation entre les paramètres Robot_Pose_Type et Robot_Pose.

Robot_Pose_Type Robot_Pose Description Scénario applicable

0

[[0,0,0,0,0,0]],[0,0,0,0,0,0]]

La commande n’envoie pas la pose du robot au projet Mech-Vision.

Si l’Étape Path Planning est utilisée dans le projet Mech-Vision, le point de départ du chemin planifié sera le point Home défini dans l’outil de planification de trajectoire.

Ce réglage doit être utilisé si la caméra est montée en mode eye to hand et si le projet ne nécessite pas de capture d’images au préalable.

1

Positions articulaires et pose de bride actuelles du robot

Les positions articulaires et la pose de bride du robot doivent être entrées dans le projet Mech-Vision.

Ce réglage doit être utilisé lorsque la caméra est montée en mode eye in hand.

Ce réglage est recommandé pour la plupart des scénarios, à l’exception de ceux impliquant des robots portiques.

2

Pose de bride actuelle du robot

La pose de bride du robot doit être entrée dans le projet Mech-Vision.

Ce réglage est recommandé pour les scénarios impliquant des robots portiques.

3

Positions articulaires personnalisées du robot

Cette commande envoie des positions articulaires personnalisées au projet Mech-Vision.

Ces positions articulaires seront envoyées à l’Étape Path Planning du projet Mech-Vision comme point de départ, où le robot se déplacera de ce point de départ vers le premier point de passage du chemin planifié.

Ce réglage doit être utilisé si la caméra est montée en mode eye to hand et si le projet requiert une capture d’images au préalable.

Avant d’affecter à Robot_Pose, multipliez les nombres à virgule flottante qui représentent les positions articulaires ou la pose de bride du robot par 10000 pour convertir les données en entiers signés 32 bits.

Start_Vision

Ce paramètre déclenche le démarrage du projet Mech-Vision lorsqu’un front montant se produit. Le type de données est BOOL.

Trigger_Acknowledge

Ce paramètre indique si le signal Command_Trigger a bien déclenché le système de vision. Le type de données est BOOL. 1 indique que le système de vision est déclenché avec succès, et 0 indique que Command_Trigger n’est pas reçu.

Paramètres de sortie

Vision_Proj_Num_O

Ce paramètre indique l’ID du projet Mech-Vision. Le type de données est USINT.

Req_Pose_Num_O

Ce paramètre indique le nombre de points de vision ou de points de passage que le projet Mech-Vision doit retourner. Le type de données est USINT. 0 : Obtenir tous les points de vision ou points de passage provenant du projet Mech-Vision.

Robot_Pose_Type_O

Ce paramètre indique la manière dont la pose du robot réel est envoyée au projet Mech-Vision. Le type de données est USINT. Valeurs valides : 0, 1, 2 et 3.

Robot_Pose_JPS

Ce paramètre indique les positions articulaires du robot. Le type de données est ARRAY[0..5] OF DINT.

Robot_Pose_TCP

Ce paramètre indique la pose de la bride du robot. Le type de données est ARRAY[0..5] OF DINT.

Command

Ce paramètre indique le code de commande qui sera automatiquement attribué. Le type de données est DINT.

Command_Trigger

Ce paramètre indique l’interrupteur de commande qui sera automatiquement déclenché. Le type de données est BOOL.

Données renvoyées de la variable globale MM.FromCamera

MM.FromCamera.STATUS_CODE

Ce paramètre indique le nom de la variable servant à stocker le code d’état d’exécution de la commande. Le type de données est DINT. Le code d’état 1102 est renvoyé en cas de réussite de l’exécution de la commande. Si l’exécution d’une commande échoue, un code d’erreur spécifique est renvoyé. Pour plus de détails, voir Codes d’état et résolution des problèmes.

Exemple

cmd2

L’exemple ci-dessus montre qu’en réglant MM.Camera_User.Step_Num sur 4 et en activant le FB MM_Start_Vis, lorsqu’un front montant est détecté sur MM.Camera_User.Start_Vis, l’automate déclenchera l’exécution du projet Mech-Vision n°1. Il est également attendu que le projet Mech-Vision n°1 renvoie tous les points de vision ou points de passage, tandis que les positions articulaires actuelles du robot et la pose de la bride sont envoyées à Mech-Vision.

Obtenir le résultat de vision

Description

Cette commande obtient le résultat de vision, à savoir une série de points de vision, depuis Mech-Vision. La pose de l’objet du point de vision (c’est-à-dire la sortie du port poses de l’étape Output) sera automatiquement convertie en TCP du robot par le système de vision. Le processus est le suivant.

Si le premier port d’entrée de l’étape Output est Object Center Points, l’étape Output convertira les object center points en pick points correspondants. Par conséquent, les poses d’objet obtenues en exécutant cette commande sont en réalité des poses des pick points, et non des poses des object center points.
get tcp
  1. Convertir la pose de l’objet d’une représentation en quaternion en angles d’Euler.

  2. Faire pivoter la pose de l’objet autour de l’axe X de 180° pour orienter son axe Z vers le bas.

    convert tcp

Séquence d’appel

Cette commande doit être appelée après Exécuter le projet Mech-Vision.

Modules

cmd3

Paramètres d’entrée

Vision_Proj_Num

Ce paramètre spécifie l’identifiant de projet de Mech-Vision. Le type de données est USINT. Vous pouvez consulter l’identifiant de projet d’un projet Mech-Vision dans la section Liste des projets de Mech-Vision. L’identifiant de projet est le nombre qui précède le nom du projet.

Get_VisData

Ce paramètre déclenche l’obtention du résultat de vision au front montant. Le type de données est BOOL.

Data_Ready

Ce paramètre indique si le résultat de vision est lisible. Ce paramètre est utilisé pour recevoir plusieurs points de vision. Le type de données est BOOL. 1 indique lisible. 0 indique non lisible.

Send_Pose_Num

Ce paramètre indique le nombre de points de vision renvoyés par Mech-Vision. Le type de données est USINT. Valeurs valides : 0 jusqu’au plus grand entier positif.

Target_Pose

Ce paramètre indique la pose de chaque point de vision dans le résultat de vision obtenu. Les poses sont des TCP. Le type de données est ARRAY[0..5] OF DINT.

Target_Label

Ce paramètre indique l’étiquette de chaque point de vision dans le résultat de vision obtenu. Les étiquettes et les poses sont appariées un à un. Le type de données est DINT.

Trigger_Acknowledge

Ce paramètre indique si le signal Command_Trigger a bien déclenché le système de vision. Le type de données est BOOL. 1 indique que le système de vision est déclenché avec succès, et 0 indique que Command_Trigger n’est pas reçu.

Paramètres de sortie

Vision_Proj_Num_O

Ce paramètre indique l’ID du projet Mech-Vision. Le type de données est USINT.

Target_Pose_O

Ce paramètre indique la pose de chaque point de vision dans le résultat de vision obtenu. Les poses sont des TCP. Le type de données est ARRAY[0..29, 0..5] OF DINT.

Le TCP est obtenu en divisant les éléments du tableau Target_Pose_O par 10 000.

Target_Label_O

Ce paramètre indique les étiquettes de tous les points de vision dans le résultat de vision obtenu. Les étiquettes et les poses sont appariées un à un. Le type de données est Array[0..29] OF DINT.

DataAck

Ce paramètre confirme si les données renvoyées par Mech-Vision sont lues et mises en cache. Le type de données est BOOL.

Command

Ce paramètre indique le code de commande qui sera automatiquement attribué. Le type de données est DINT.

Command_Trigger

Ce paramètre indique l’interrupteur de commande qui sera automatiquement déclenché. Le type de données est BOOL.

Données renvoyées de la variable globale MM.FromCamera

MM.FromCamera.STATUS_CODE

Ce paramètre indique le nom de la variable servant à stocker le code d’état d’exécution de la commande. Le type de données est DINT. Le code d’état 1100 est renvoyé en cas de réussite de l’exécution de la commande. Si l’exécution d’une commande échoue, un code d’erreur spécifique est renvoyé. Pour plus de détails, voir Codes d’état et résolution des problèmes.

Par défaut, après l’envoi de cette commande par le robot, le système de vision renvoie le résultat dans un délai de 10 secondes. Si le système de vision ne renvoie aucun résultat dans un délai de 10 secondes, un code d’erreur de dépassement de délai est renvoyé. Pour modifier au besoin la durée d’expiration par défaut, accédez à Robot et Communication > Robot Communication Configuration  Suivant  Paramètres avancés dans la barre d’outils de Mech-Vision.

set vis time

MM.FromCamera.SEND_POSE_TYPE

La valeur du paramètre est 2, ce qui indique que la pose renvoyée par Mech-Vision est le TCP. Le type de données est USINT.

Exemple

cmd4

L’exemple ci-dessus montre qu’en réglant MM.Camera_User.Step_Num sur 6 et en activant le FB MM_Get_VisData, lorsqu’un front montant est détecté sur MM.Camera_User.Get_VisData, le résultat de vision du projet Mech-Vision n°1 est récupéré.

Changer la recette de paramètres de Mech-Vision

Description

Cette commande déclenche le changement de la recette de paramètres utilisée par le projet Mech-Vision. L’image ci-dessous montre comment changer manuellement la recette de paramètres pour un projet Mech-Vision. Pour plus de détails sur les recettes de paramètres, consultez le guide recette de paramètres.

set recipe

Séquence d’appel

Cette commande doit être appelée avant Exécuter le projet Mech-Vision.

Modules

cmd5

Paramètres d’entrée

Vision_Proj_Num

Ce paramètre spécifie l’identifiant de projet de Mech-Vision. Le type de données est USINT. Vous pouvez consulter l’identifiant de projet d’un projet Mech-Vision dans la section Liste des projets de Mech-Vision. L’identifiant de projet est le nombre qui précède le nom du projet.

Vision_Recipe_Num

Ce paramètre indique l’ID de la recette de paramètres dans le projet Mech-Vision. Le type de données est USINT. Pour savoir comment vérifier l’ID de la recette de paramètres, consultez Afficher l’ID de la recette de paramètres.

Switch_Recipe

Ce paramètre déclenche le changement de recette de paramètres dans Mech-Vision lors du front montant. Le type de données est BOOL.

Trigger_Acknowledge

Ce paramètre indique si le signal Command_Trigger a bien déclenché le système de vision. Le type de données est BOOL. 1 indique que le système de vision est déclenché avec succès, et 0 indique que Command_Trigger n’est pas reçu.

Paramètres de sortie

Vision_Proj_Num_O

Ce paramètre indique l’ID du projet Mech-Vision. Le type de données est USINT.

Vision_Recipe_Num_O

Ce paramètre indique l’ID de la recette de paramètres dans le projet Mech-Vision. Le type de données est USINT.

Command

Ce paramètre indique le code de commande qui sera automatiquement attribué. Le type de données est DINT.

Command_Trigger

Ce paramètre indique l’interrupteur de commande qui sera automatiquement déclenché. Le type de données est BOOL.

Données renvoyées de la variable globale MM.FromCamera

MM.FromCamera.STATUS_CODE

Ce paramètre indique le nom de la variable servant à stocker le code d’état d’exécution de la commande. Le type de données est DINT. Le code d’état 1107 est renvoyé en cas de réussite de l’exécution de la commande. Si l’exécution d’une commande échoue, un code d’erreur spécifique est renvoyé. Pour plus de détails, voir Codes d’état et résolution des problèmes.

Exemple

cmd6

L’exemple ci-dessus montre qu’en réglant MM.Camera_User.Step_Num sur 2 et en activant le FB MM_Switch_Recipe, lorsqu’un front montant survient sur MM.Camera_User.Switch_Recipe, la recette de paramètres du projet Mech-Vision n°1 passera à la recette n°1.

Obtenir la trajectoire planifiée dans Mech-Vision

Description

Cette commande obtient la trajectoire planifiée par le projet Mech-Vision sous forme d’une série de points de passage. La trajectoire est planifiée par l’outil de planification de trajectoire, auquel vous pouvez accéder en cliquant sur Config wizard comme indiqué dans l’image ci-dessous. Pour plus de détails sur Path Planning, voir Path Planning.

Définissez le paramètre Port Type de l’étape Output dans Mech-Vision sur Predefined (robot path).
get plan path step

Séquence d’appel

Cette commande doit être appelée après Exécuter le projet Mech-Vision.

Modules

cmd7

Paramètres d’entrée

Vision_Proj_Num

Ce paramètre spécifie l’identifiant de projet de Mech-Vision. Le type de données est USINT. Vous pouvez consulter l’identifiant de projet d’un projet Mech-Vision dans la section Liste des projets de Mech-Vision. L’identifiant de projet est le nombre qui précède le nom du projet.

Request_Pose_Type

This parameter specifies the type of waypoint poses to be obtained. Le type de données est USINT. Valid values: 1 and 2.

  • 1: Positions articulaires.

  • 2: TCP.

Get_VisData

Ce paramètre déclenche l’obtention de la trajectoire planifiée par Mech-Vision au front montant. Le type de données est BOOL.

Data_Ready

Ce paramètre indique si la trajectoire planifiée est lisible. Ce paramètre est utilisé pour recevoir plusieurs points de passage. Le type de données est BOOL. 1 indique lisible. 0 indique non lisible.

Send_Pose_Num

Ce paramètre indique le nombre de points de passage renvoyés par Mech-Vision. Le type de données est USINT. Valeurs valides : 0 jusqu’au plus grand entier positif.

Target_Pose

Ce paramètre indique la pose de chaque point de passage dans la trajectoire planifiée obtenue. Le type de données est ARRAY[0..5] OF DINT.

Target_Label

Ce paramètre indique l’étiquette de chaque point de passage dans la trajectoire planifiée obtenue. Les étiquettes et les poses sont appariées un à un. Le type de données est DINT.

Target_Tool_ID

Ce paramètre indique l’ID de l’outil de chaque point de passage dans la trajectoire planifiée obtenue. Les ID d’outil et les poses sont appariés un à un. Le type de données est DINT.

Trigger_Acknowledge

Ce paramètre indique si le signal Command_Trigger a bien déclenché le système de vision. Le type de données est BOOL. 1 indique que le système de vision est déclenché avec succès, et 0 indique que Command_Trigger n’est pas reçu.

Paramètres de sortie

Vision_Proj_Num_O

Ce paramètre indique l’ID du projet Mech-Vision. Le type de données est USINT.

Request_Pose_Type_O

Ce paramètre indique le type de pose des points de passage. Le type de données est USINT. 1 indique des positions articulaires, et 2 indique le TCP.

Target_Pose_O

Ce paramètre indique les poses de tous les points de passage dans la trajectoire planifiée obtenue. Les poses sont des TCP ou des positions articulaires, selon la valeur de Request_Pose_Type. Le type de données est ARRAY[0..29, 0..5] OF DINT.

La pose est obtenue en divisant les éléments du tableau Target_Pose_O par 10 000.

Target_Label_O

Ce paramètre indique les étiquettes de tous les points de passage dans la trajectoire planifiée obtenue. Les étiquettes et les poses sont appariées un à un. Le type de données est Array[0..29] OF DINT.

Target_Tool_ID_O

Ce paramètre indique les ID d’outil de tous les points de passage dans la trajectoire planifiée obtenue. Les ID d’outil et les poses sont appariés un à un. Le type de données est Array[0..29] OF DINT.

DataAck

Ce paramètre confirme si les données renvoyées par Mech-Vision sont lues et mises en cache. Le type de données est BOOL.

Command

Ce paramètre indique le code de commande qui sera automatiquement attribué. Le type de données est DINT.

Command_Trigger

Ce paramètre indique l’interrupteur de commande qui sera automatiquement déclenché. Le type de données est BOOL.

Données renvoyées de la variable globale MM.FromCamera

MM.FromCamera.STATUS_CODE

Ce paramètre indique le nom de la variable servant à stocker le code d’état d’exécution de la commande. Le type de données est DINT. Le code d’état 1103 est renvoyé en cas de réussite de l’exécution de la commande. Si l’exécution d’une commande échoue, un code d’erreur spécifique est renvoyé. Pour plus de détails, voir Codes d’état et résolution des problèmes.

Par défaut, après l’envoi de cette commande par le robot, le système de vision renvoie le résultat dans un délai de 10 secondes. Si le système de vision ne renvoie aucun résultat dans un délai de 10 secondes, un code d’erreur de dépassement de délai est renvoyé. Pour modifier au besoin la durée d’expiration par défaut, accédez à Robot et Communication > Robot Communication Configuration  Suivant  Paramètres avancés dans la barre d’outils de Mech-Vision.

set vis time

MM.FromCamera.SEND_POSE_TYPE

Ce paramètre indique le type de pose des points de passage. La valeur du paramètre est identique à la valeur d’entrée de Request_Pose_Type. Le type de données est USINT. 1 indique des positions articulaires, et 2 indique le TCP.

MM.FromCamera.VISUAL_POINT_INDEX

Le numéro de séquence du point de passage Vision Move (le point de passage correspondant à l’étape Vision Move de l’outil de planification de trajectoire) dans le parcours. Le type de données est USINT. Si le point de passage n’existe pas dans le parcours, la valeur de petameter est 0.

Si le parcours planifié se compose des points de passage suivants dans l’ordre : Fixed-Point Move_1, Fixed-Point Move_2, Vision Move et Fixed-Point Move_3, le numéro de séquence du point de passage Vision Move est 3.

Exemple

cmd8

L’exemple ci-dessus montre qu’en réglant MM.Camera_User.Step_Num sur 8 et en activant le FB MM_Get_Planned_VisData, lorsqu’un front montant survient sur Camera_User.Get_VisData, le trajet planifié renvoyé par le projet Mech-Vision n°1 est obtenu, avec les points de passage exprimés en positions articulaires.

Exécuter le projet Mech-Viz

Description

Cette commande déclenche l’exécution du projet Mech-Viz. Mech-Viz planifie la trajectoire de mouvement du robot en fonction du résultat de vision produit par Mech-Vision.

Cliquez avec le bouton droit sur le nom du projet dans le panneau des ressources de projet de Mech-Viz et sélectionnez Autoload Project.

Modules

cmd9

Paramètres d’entrée

Robot_Pose_Type

Ce paramètre spécifie la manière dont la pose du robot réel est envoyée au projet Mech-Viz. Valeurs valides : 0, 1 et 2. Le tableau suivant décrit les détails. Le type de données est USINT.

Robot_Pose

Ce paramètre spécifie la pose du robot. Le type de données est ARRAY[0..1, 0..5] OF DINT. La structure de données de ce paramètre est un ARRAY bidimensionnel, où ARRAY[0] représente les positions articulaires du robot et ARRAY[1] représente la pose de la bride du robot.

Le tableau suivant explique la relation entre les paramètres Robot_Pose_Type et Robot_Pose.

Robot_Pose_Type Robot_Pose Description Scénario applicable

0

[[0,0,0,0,0,0]],[0,0,0,0,0,0]]

Cette commande n’a pas besoin d’envoyer la pose du robot au projet Mech-Viz. Le robot simulé dans le projet Mech-Viz se déplacera depuis la position Home définie vers le premier point de passage.

Ce réglage est recommandé lorsque la caméra est montée en mode eye to hand.

1

Positions articulaires et pose de bride actuelles du robot

Dans cette commande, le robot envoie ses positions articulaires actuelles et sa pose de bride au projet Mech-Viz. Le robot simulé dans Mech-Viz se déplace depuis les positions articulaires entrées vers le premier point de passage.

Ce réglage est recommandé lorsque la caméra est montée en mode eye in hand.

2

Positions articulaires du point de départ de la trajectoire planifiée

Dans cette commande, le robot envoie les positions articulaires d’un point enseigné (les positions articulaires personnalisées), au lieu des positions articulaires actuelles, au projet Mech-Viz. Le projet Mech-Viz utilise les positions articulaires entrées pour planifier la trajectoire suivante à l’avance pendant que le robot n’est pas dans la zone de capture d’images, comme illustré ci-dessous. Le robot simulé dans Mech-Viz se déplace des positions articulaires entrées vers le premier point de passage.

Ce réglage est recommandé lorsque la caméra est montée en mode eye to hand.

Avant d’affecter à Robot_Pose, multipliez les nombres à virgule flottante qui représentent les positions articulaires ou la pose de bride du robot par 10000 pour convertir les données en entiers signés 32 bits.
Si la caméra est montée en mode « eye to hand », l’option 2 est recommandée pour Robot_Pose_Type. Pourquoi ?

En mode « eye to hand », la caméra peut effectuer la capture d’images pour le cycle de planification de trajectoire suivant avant que le robot ne retourne dans la zone de capture d’images et de prélèvement, ce qui réduit le temps de cycle. L’image ci-dessous montre comment un robot fonctionne dans la zone de dépose.

Si Robot_Pose_Type est réglé sur 1, le robot enverra la pose actuelle à Mech-Viz. Il est possible que le robot réel se déplace vers d’autres positions avant d’atteindre le premier point de passage. Cependant, le robot simulé se déplace directement vers le premier point de passage du projet Mech-Viz à partir de la pose envoyée par le robot. Par conséquent, il peut y avoir une discordance entre les trajectoires du robot réel et du robot simulé. Cette discordance peut potentiellement conduire à des risques de sécurité imprévisibles, en particulier si une collision est détectée sur la trajectoire du robot simulé.

En revanche, si Robot_Pose_Type est réglé sur 2, le robot enverra à Mech-Viz la pose de capture d’images définie par apprentissage. Ainsi, le robot réel peut déclencher le cycle de planification de trajectoire suivant dans Mech-Viz lorsque le robot réel se trouve dans la zone de capture d’images et le temps de cycle peut être raccourci.

En conclusion, Robot_Pose_Type doit être réglé sur 2 pour les projets en mode « eye to hand ».

robot example

Start_Viz

Ce paramètre déclenche l’exécution du projet Mech-Viz au front montant. Le type de données est BOOL.

Trigger_Acknowledge

Ce paramètre indique si le signal Command_Trigger a bien déclenché le système de vision. Le type de données est BOOL. 1 indique que le système de vision est déclenché avec succès, et 0 indique que Command_Trigger n’est pas reçu.

Paramètres de sortie

Robot_Pose_Type_O

Ce paramètre indique la manière dont la pose du robot réel est envoyée au projet Mech-Vision. Le type de données est USINT. Valeurs valides : 0, 1 et 2.

Robot_Pose_JPS

Ce paramètre indique les positions articulaires du robot. Le type de données est ARRAY[0..5] OF DINT.

Robot_Pose_TCP

Ce paramètre indique la pose de la bride du robot. Le type de données est ARRAY[0..5] OF DINT.

Command

Ce paramètre indique le code de commande qui sera automatiquement attribué. Le type de données est DINT.

Command_Trigger

Ce paramètre indique l’interrupteur de commande qui sera automatiquement déclenché. Le type de données est BOOL.

Données renvoyées de la variable globale MM.FromCamera

MM.FromCamera.STATUS_CODE

Ce paramètre indique le nom de la variable servant à stocker le code d’état d’exécution de la commande. Le type de données est DINT. Le code d’état 2103 est renvoyé en cas de réussite de l’exécution de la commande. Si l’exécution d’une commande échoue, un code d’erreur spécifique est renvoyé. Pour plus de détails, voir Codes d’état et résolution des problèmes.

Exemple

cmd10

L’exemple ci-dessus montre qu’en réglant MM.Camera_User.Step_Num sur 14 et en activant le FB MM_Start_Viz, lorsqu’un front montant survient sur MM.Camera_User.Start_Viz, le projet Mech-Viz est déclenché pour s’exécuter.

Arrêter le projet Mech-Viz

Description

Cette commande arrête le projet Mech-Viz.

Séquence d’appel

Cette commande doit être appelée après Exécuter le projet Mech-Viz.

Modules

cmd11

Paramètres d’entrée

Stop_Viz

Ce paramètre déclenche l’arrêt du projet Mech-Viz au front montant. Le type de données est BOOL.

Trigger_Acknowledge

Ce paramètre indique si le signal Command_Trigger a bien déclenché le système de vision. Le type de données est BOOL. 1 indique que le système de vision est déclenché avec succès, et 0 indique que Command_Trigger n’est pas reçu.

Paramètres de sortie

Command

Ce paramètre indique le code de commande qui sera automatiquement attribué. Le type de données est DINT.

Command_Trigger

Ce paramètre indique l’interrupteur de commande qui sera automatiquement déclenché. Le type de données est BOOL.

Données renvoyées de la variable globale MM.FromCamera

MM.FromCamera.STATUS_CODE

Ce paramètre indique le nom de la variable servant à stocker le code d’état d’exécution de la commande. Le type de données est DINT. Le code d’état 2104 est renvoyé en cas de réussite de l’exécution de la commande. Si l’exécution d’une commande échoue, un code d’erreur spécifique est renvoyé. Pour plus de détails, voir Codes d’état et résolution des problèmes.

Exemple

cmd12

L’exemple ci-dessus montre qu’en réglant MM.Camera_User.Step_Num sur 16 et en activant le FB MM_Stop_Viz, lorsqu’un front montant survient sur MM.Camera_User.Stop_Viz, le projet Mech-Viz s’arrêtera.

Définir le port de sortie pour l’étape « Branch by Msg » dans Mech-Viz

Description

Cette commande définit le port de sortie pour l’étape Branch by Msg. Lorsque l’étape suivante est une étape Branch by Msg, le projet Mech-Viz attendra que cette commande spécifie le port de sortie.

set branch

Séquence d’appel

Cette commande doit être appelée après Exécuter le projet Mech-Viz.

Modules

cmd13

Paramètres d’entrée

Branch_Name

Ce paramètre spécifie l’étape « Branch by Msg » par son ID. Le type de données est USINT. Valeurs valides : entiers positifs. L’ID de l’étape est affiché dans le panneau des paramètres de l’étape. Par exemple, l’ID de l’étape dans l’image ci-dessus est 1.

Branch_Exit_Port

Ce paramètre indique le port de sortie de l’étape Branch by Msg. Le type de données est USINT. Valeurs valides : entiers positifs. Lorsque la valeur du paramètre est définie sur N, le projet Mech-Viz sort du port dont l’ID est N-1 de la Branch by Msg Step.

Set_Branch

Ce paramètre déclenche, au front montant, la définition du port de sortie de l’étape Branch by Msg dans le projet Mech-Viz. Le type de données est BOOL.

Trigger_Acknowledge

Ce paramètre indique si le signal Command_Trigger a bien déclenché le système de vision. Le type de données est BOOL. 1 indique que le système de vision est déclenché avec succès, et 0 indique que Command_Trigger n’est pas reçu.

Paramètres de sortie

Branch_Name_O

Ce paramètre indique l’ID de l’étape Branch by Msg. Le type de données est USINT.

Branch_Exit_Port_O

Ce paramètre indique le port de sortie de l’étape Branch by Msg. Le type de données est USINT.

Command

Ce paramètre indique le code de commande qui sera automatiquement attribué. Le type de données est DINT.

Command_Trigger

Ce paramètre indique l’interrupteur de commande qui sera automatiquement déclenché. Le type de données est BOOL.

Données renvoyées de la variable globale MM.FromCamera

MM.FromCamera.STATUS_CODE

Ce paramètre indique le nom de la variable servant à stocker le code d’état d’exécution de la commande. Le type de données est DINT. Le code d’état 2105 est renvoyé en cas de réussite de l’exécution de la commande. Si l’exécution d’une commande échoue, un code d’erreur spécifique est renvoyé. Pour plus de détails, voir Codes d’état et résolution des problèmes.

Exemple

cmd14

L’exemple ci-dessus montre qu’en réglant MM.Camera_User.Step_Num sur 20 et en activant le FB MM_Set_Branch, lorsqu’un front montant survient sur MM.Camera_User.Set_Branch, le projet Mech-Viz continuera via la sortie 0 au Branch by Msg Step n°1.

Définir l’index actuel dans Mech-Viz

Description

Cette commande définit la valeur du paramètre Current Index des étapes de type index. Les étapes de type index sont des étapes qui incluent la section Index, parmi lesquelles Move by Grid, Move by List, Custom Pallet Pattern et Predefined Pallet Pattern.

set index

Séquence d’appel

Les étapes de type index sont souvent précédées d’une étape Branch by Msg. L’automate doit appeler les commandes dans cet ordre : Exécuter le projet Mech-Viz, Définir l’index actuel dans Mech-Viz et Définir le port de sortie pour l’étape « Branch by Msg » dans Mech-Viz. Cela permet de s’assurer que Mech-Viz dispose de suffisamment de temps pour définir la valeur de Current Index.

Modules

cmd15

Paramètres d’entrée

Index_Name

Ce paramètre spécifie l’ID de l’étape de type index. Le type de données est USINT. Valeurs valides : entiers positifs. L’ID de l’étape est affiché dans le panneau des paramètres de l’étape. Par exemple, l’ID de l’étape dans l’image ci-dessus est 3.

Index_Counter

Ce paramètre définit la valeur du paramètre Current Index des étapes de type index. Le type de données est USINT. Valeurs valides : entiers positifs. Lorsque la valeur de ce paramètre est définie sur N, l’index actuel de l’étape correspondante est N-1.

Set_Index

Ce paramètre déclenche, au front montant, la définition de la valeur Current Index dans le projet Mech-Viz. Le type de données est BOOL.

Trigger_Acknowledge

Ce paramètre indique si le signal Command_Trigger a bien déclenché le système de vision. Le type de données est BOOL. 1 indique que le système de vision est déclenché avec succès, et 0 indique que Command_Trigger n’est pas reçu.

Paramètres de sortie

Index_Name_O

Ce paramètre indique l’ID de l’étape de type index. Le type de données est USINT.

Index_Counter_O

Ce paramètre indique la valeur Current Index de l’étape de type index. Le type de données est USINT.

Command

Ce paramètre indique le code de commande qui sera automatiquement attribué. Le type de données est DINT.

Command_Trigger

Ce paramètre indique l’interrupteur de commande qui sera automatiquement déclenché. Le type de données est BOOL.

Données renvoyées de la variable globale MM.FromCamera

MM.FromCamera.STATUS_CODE

Ce paramètre indique le nom de la variable servant à stocker le code d’état d’exécution de la commande. Le type de données est DINT. Le code d’état 2106 est renvoyé en cas de réussite de l’exécution de la commande. Si l’exécution d’une commande échoue, un code d’erreur spécifique est renvoyé. Pour plus de détails, voir Codes d’état et résolution des problèmes.

Exemple

cmd16

L’exemple ci-dessus montre qu’en réglant MM.Camera_User.Step_Num sur 18 et en activant le FB MM_Set_Index, lorsqu’un front montant survient sur MM.Camera_User.Set_Index, la valeur Current Index de l’étape d’ID 5 dans le projet Mech-Viz est réglée sur 3.

Obtenir la trajectoire planifiée dans Mech-Viz

Description

Cette commande obtient la trajectoire planifiée par le projet Mech-Viz sous forme d’une série de points de passage.

Point de passage : Chaque point atteint par le robot lors du déplacement le long de la trajectoire planifiée. Un point de passage contient des informations telles que la pose du robot, l’étiquette, le type de mouvement et la vitesse. Les points de passage peuvent être divisés en deux catégories :

  • Point de passage Vision Move : point de passage correspondant à l’étape Vision Move.

  • Points de passage Non-Vision Move, qui correspondent aux points de passage des étapes de type mouvement autres que l’étape Vision Move.

Séquence d’appel

Cette commande doit être appelée après Exécuter le projet Mech-Viz.

Modules

cmd17

Paramètres d’entrée

Request_Pose_Type

This parameter specifies the type of waypoint poses to be obtained. Le type de données est USINT. Valid values: 1 and 2.

  • 1: Positions articulaires.

  • 2: TCP.

Get_VizData

Ce paramètre déclenche l’obtention de la trajectoire planifiée par Mech-Viz au front montant. Le type de données est BOOL.

Data_Ready

Ce paramètre indique si la trajectoire planifiée est lisible. Ce paramètre est utilisé pour recevoir plusieurs points de passage. Le type de données est BOOL. 1 indique lisible. 0 indique non lisible.

Send_Pose_Num

Ce paramètre indique le nombre de points de passage renvoyés par Mech-Viz. Le type de données est USINT. Valeurs valides : 0 jusqu’au plus grand entier positif.

Target_Pose

Ce paramètre indique la pose de chaque point de passage dans la trajectoire planifiée obtenue. Le type de données est ARRAY[0..5] OF DINT.

Target_Label

Ce paramètre indique l’étiquette de chaque point de passage dans la trajectoire planifiée obtenue. Les étiquettes et les poses sont appariées un à un. Le type de données est DINT.

Target_Tool_ID

Ce paramètre indique l’ID de l’outil de chaque point de passage dans la trajectoire planifiée obtenue. Les ID d’outil et les poses sont appariés un à un. Le type de données est DINT.

Trigger_Acknowledge

Ce paramètre indique si le signal Command_Trigger a bien déclenché le système de vision. Le type de données est BOOL. 1 indique que le système de vision est déclenché avec succès, et 0 indique que Command_Trigger n’est pas reçu.

Paramètres de sortie

Request_Pose_Type_O

Ce paramètre indique le type de pose des points de passage. Le type de données est USINT. 1 indique des positions articulaires, et 2 indique le TCP.

Target_Pose_O

Ce paramètre indique les poses de tous les points de passage dans la trajectoire planifiée obtenue. Les poses sont des TCP ou des positions articulaires, selon la valeur de Request_Pose_Type. Le type de données est ARRAY[0..29, 0..5] OF DINT.

La pose est obtenue en divisant les éléments du tableau Target_Pose_O par 10 000.

Target_Label_O

Ce paramètre indique les étiquettes de tous les points de passage dans la trajectoire planifiée obtenue. Les étiquettes et les poses sont appariées un à un. Le type de données est Array[0..29] OF DINT.

Target_Tool_ID_O

Ce paramètre indique les ID d’outil de tous les points de passage dans la trajectoire planifiée obtenue. Les ID d’outil et les poses sont appariés un à un. Le type de données est Array[0..29] OF DINT.

DataAck

Ce paramètre confirme si les données renvoyées par Mech-Viz sont lues et mises en cache. Le type de données est BOOL.

Command

Ce paramètre indique le code de commande qui sera automatiquement attribué. Le type de données est DINT.

Command_Trigger

Ce paramètre indique l’interrupteur de commande qui sera automatiquement déclenché. Le type de données est BOOL.

Données renvoyées de la variable globale MM.FromCamera

MM.FromCamera.STATUS_CODE

Ce paramètre indique le nom de la variable servant à stocker le code d’état d’exécution de la commande. Le type de données est DINT. Le code d’état 2100 est renvoyé en cas de réussite de l’exécution de la commande. Si l’exécution d’une commande échoue, un code d’erreur spécifique est renvoyé. Pour plus de détails, voir Codes d’état et résolution des problèmes.

Par défaut, après l’envoi de cette commande par le robot, le système de vision renvoie le résultat dans un délai de 10 secondes. Si le système de vision ne renvoie aucun résultat dans un délai de 10 secondes, un code d’erreur de dépassement de délai est renvoyé. Pour modifier au besoin la durée d’expiration par défaut, accédez à Robot et Communication > Robot Communication Configuration  Suivant  Paramètres avancés dans la barre d’outils de Mech-Vision.

set viz time

MM.FromCamera.SEND_POSE_TYPE

Ce paramètre indique le type de pose des points de passage. La valeur du paramètre est identique à la valeur d’entrée de Request_Pose_Type. Le type de données est USINT. 1 indique des positions articulaires, et 2 indique le TCP.

MM.FromCamera.VISUAL_POINT_INDEX

Le numéro de séquence du point de passage Vision Move (c.-à-d., le point de passage correspondant à l’étape Vision Move dans le projet Mech-Viz) dans le trajet. Le type de données est USINT. Si le point de passage n’existe pas dans le trajet, la valeur petameter est 0.

Si le trajet planifié se compose des points de passage suivants dans cet ordre: Fixed-Point Move_1, Fixed-Point Move_2, Vision Move et Fixed-Point Move_3, le numéro de séquence du point de passage Vision Move est 3.

Exemple

cmd18

L’exemple ci-dessus montre qu’en réglant MM.Camera_User.Step_Num sur 22 et en activant le FB MM_Get_VizData, lorsqu’un front montant survient sur MM.Camera_User.Get_VizData, le trajet planifié du projet Mech-Viz est obtenu, avec les points de passage exprimés en positions articulaires.

Obtenir la liste des DO du préhenseur

Description

Cette commande obtient la liste des signaux de commande pour le préhenseur à vide multi-sections depuis le projet Mech-Viz. Avant d’utiliser cette commande, vous devez effectuer les configurations suivantes dans Mech-Viz.

  • Dans l’étape Vision Move de Mech-Viz, réglez Select Picking Method sur Box depalletizing.

    vision move viz
  • Dans Mech-Viz, double-cliquez sur le nom de l’outil, sélectionnez Depalletizing vacuum gripper pour Tool type, cliquez sur Configure depalletizing vacuum gripper, puis configurez les signaux DO selon les besoins.

    sucker viz

Séquence d’appel

Cette commande doit être appelée avant la commande Obtenir la trajectoire planifiée dans Mech-Viz. Cela signifie que l’automate doit obtenir la trajectoire planifiée puis obtenir les signaux DO du préhenseur du point de passage Vision Move.

Modules

cmd19

Paramètres d’entrée

Get_DoList

Ce paramètre déclenche l’obtention des signaux DO du préhenseur au front montant. Le type de données est BOOL.

Trigger_Acknowledge

Ce paramètre indique si le signal Command_Trigger a bien déclenché le système de vision. Le type de données est BOOL. 1 indique que le système de vision est déclenché avec succès, et 0 indique que Command_Trigger n’est pas reçu.

Paramètres de sortie

Command

Ce paramètre indique le code de commande qui sera automatiquement attribué. Le type de données est DINT.

Command_Trigger

Ce paramètre indique l’interrupteur de commande qui sera automatiquement déclenché. Le type de données est BOOL.

Données renvoyées de la variable globale MM.FromCamera

MM.FromCamera.STATUS_CODE

Ce paramètre indique le nom de la variable servant à stocker le code d’état d’exécution de la commande. Le type de données est DINT. Si la liste des signaux DO est obtenue avec succès depuis Mech-Viz, le code d’état est 2102. Si l’exécution d’une commande échoue, un code d’erreur spécifique est renvoyé. Pour plus de détails, voir Codes d’état et résolution des problèmes.

MM.FromCamera.DO_LIST

Ce paramètre indique les 64 signaux DO renvoyés par cette commande. Le type de données est ARRAY[0..7] OF BYTE. Chaque octet se compose de 8 bits, chaque bit représentant un signal DO avec 0 ou 1. Par conséquent, l’utilisation de 8 octets peut représenter 64 signaux DO.

Exemple

cmd20

L’exemple ci-dessus montre qu’en réglant MM.Camera_User.Step_Num sur 24 et en activant le FB MM_Get_DoList, lorsqu’un front montant survient sur MM.Camera_User.Get_DoList, la liste des signaux DO renvoyée par Mech-Viz est enregistrée dans MM.FromCamera.DO_LIST.

Entrer les dimensions de l’objet dans le projet Mech-Vision

Description

Cette commande saisit dynamiquement les dimensions de l’objet dans le projet Mech-Vision. Les dimensions de l’objet correspondent aux valeurs des paramètres Box Size Settings dans l’étape Read Object Dimensions.

Lorsque vous utilisez cette commande, une seule étape Read Object Dimensions est autorisée dans le projet Mech-Vision. Sinon, le système de vision renverra une erreur.
read object dimensions

Séquence d’appel

Cette commande doit être appelée avant Exécuter le projet Mech-Vision.

Modules

cmd21

Paramètres d’entrée

Vision_Proj_Num

Ce paramètre spécifie l’identifiant de projet de Mech-Vision. Le type de données est USINT. Vous pouvez consulter l’identifiant de projet d’un projet Mech-Vision dans la section Liste des projets de Mech-Vision. L’identifiant de projet est le nombre qui précède le nom du projet.

External_Input_Box_Dimension

Ce paramètre saisit la longueur, la largeur et la hauteur de l’objet dans le projet Mech-Vision. La longueur, la largeur et la hauteur sont mesurées en millimètres (mm). Ces valeurs sont lues par l’étape Read Object Dimensions et définies pour les paramètres Length on X-axis, Length on Y-axis et Length on Z-axis. Le type de données est ARRAY[0..9] OF DINT.

Les dimensions de l’objet doivent d’abord être multipliées par 10 000 et converties en entier signé 32 bits avant d’être stockées dans le tableau External_Input_Box_Dimension[0-2].

Set_Box_Dimension

Ce paramètre déclenche, au front montant, l’entrée des dimensions de l’objet dans le projet Mech-Vision. Le type de données est BOOL.

Trigger_Acknowledge

Ce paramètre indique si le signal Command_Trigger a bien déclenché le système de vision. Le type de données est BOOL. 1 indique que le système de vision est déclenché avec succès, et 0 indique que Command_Trigger n’est pas reçu.

Paramètres de sortie

Vision_Proj_Num_O

Ce paramètre indique l’ID du projet Mech-Vision. Le type de données est USINT.

External_Input_Box_Dimension_O

Ce paramètre indique les dimensions de l’objet saisies dans le projet Mech-Vision. Le type de données est ARRAY[0..9] OF DINT.

Command

Ce paramètre indique le code de commande qui sera automatiquement attribué. Le type de données est DINT.

Command_Trigger

Ce paramètre indique l’interrupteur de commande qui sera automatiquement déclenché. Le type de données est BOOL.

Données renvoyées de la variable globale MM.FromCamera

MM.FromCamera.STATUS_CODE

Ce paramètre indique le nom de la variable servant à stocker le code d’état d’exécution de la commande. Le type de données est DINT. Le code d’état 1108 est renvoyé en cas de réussite de l’exécution de la commande. Si l’exécution d’une commande échoue, un code d’erreur spécifique est renvoyé. Pour plus de détails, voir Codes d’état et résolution des problèmes.

Exemple

cmd22

L’exemple ci-dessus montre qu’en réglant MM.Camera_User.Step_Num sur 0 et en activant le FB MM_Set_Box_Dimension, lorsqu’un front montant survient sur MM.Camera_User.Set_Box_Dimension, les dimensions d’objet dans l’étape Read Object Dimensions du projet Mech-Vision seront définies aux valeurs de External_Input_Box_Dimension[0-2].

Obtenir l’état du projet

Description

Cette commande vérifie si le projet Mech-Vision est prêt.

Modules

cmd26

Paramètres d’entrée

Get_Status

Ce paramètre vérifie si le projet Mech-Vision est prêt au front montant. Le type de données est BOOL.

Trigger_Acknowledge

Ce paramètre indique si le signal Command_Trigger a bien déclenché le système de vision. Le type de données est BOOL. 1 indique que le système de vision est déclenché avec succès, et 0 indique que Command_Trigger n’est pas reçu.

Paramètres de sortie

Command

Ce paramètre indique le code de commande qui sera automatiquement attribué. Le type de données est DINT.

Command_Trigger

Ce paramètre indique l’interrupteur de commande qui sera automatiquement déclenché. Le type de données est BOOL.

Données renvoyées de la variable globale MM.FromCamera

MM.FromCamera.STATUS_CODE

Ce paramètre indique le nom de la variable servant à stocker le code d’état d’exécution de la commande. Le type de données est DINT. Le code d’état 1101 est renvoyé en cas de réussite de l’exécution de la commande. Si l’exécution d’une commande échoue, un code d’erreur spécifique est renvoyé. Pour plus de détails, voir Codes d’état et résolution des problèmes.

Exemple

cmd27

L’exemple ci-dessus montre qu’en réglant MM.Camera_User.Step_Num sur 26 et en activant le FB MM_Get_Status, lorsqu’un front montant survient sur MM.Camera_User.Get_Status, le système vérifie si le projet Mech-Vision est prêt.

Effacer les données cibles

Description

Cette commande efface les poses, les étiquettes et les ID d’outils obtenus.

Modules

cmd28

Paramètres d’entrée

Start_Empty

Ce paramètre déclenche l’effacement des poses, des étiquettes et des ID d’outils obtenus. Ce paramètre prend effet lorsqu’il est défini. Le type de données est BOOL.

Paramètres d’entrée/sortie

Target_Pose

Ce paramètre indique les poses des points de passage ou des points de vision. Le type de données est ARRAY[0..29, 0..5] OF DINT.

Target_Label

Ce paramètre indique les étiquettes des points de passage ou des points de vision. Le type de données est Array[0..29] OF DINT.

Target_Tool_ID

Ce paramètre indique les ID d’outil des points de passage ou des points de vision. Le type de données est Array[0..29] OF DINT.

Exemple

cmd29

L’exemple ci-dessus montre qu’en réglant MM.Camera_User.Step_Num sur 10 et en activant le FB MM_Empty_Target, lorsque MM.Camera_User.Start_Empty est réglé, les données dans Target_Pose, Target_Label et Target_Tool_ID seront effacées.

Obtenir un message depuis l’étape Notify

Description

Lorsque le projet Mech-Vision ou Mech-Viz exécute l’étape Notify, le système de vision renvoie le message prédéfini dans l’étape Notify.

Lorsque l’étape Notify est exécutée dans le projet Mech-Vision ou Mech-Viz, le message reste dans le tampon du système de vision pendant seulement trois secondes. Par conséquent, vous devez tenir compte du moment d’appel de cette commande pour garantir une récupération réussie du message. De plus, après que l’automate a reçu le message, le programme doit déclencher la variable ToCamera.CLEAR_NOTIFY pour effacer les données du registre.

Avant d’envoyer cette commande, effectuez les réglages suivants pour l’étape Notify.

  • Pour une étape Notify dans le projet Mech-Vision :

    1. Connectez l’étape Notify au côté droit d’une autre étape. L’étape Output est utilisée dans l’exemple de l’image ci-dessous.

      notify 1
    2. Sélectionnez Trigger Control Flow Given Output dans le panneau des paramètres de l’étape Output.

      notify 5
    3. Dans le panneau des paramètres de l’étape Notify, saisissez Standard Interface Notify (la valeur ne peut pas être modifiée) pour Service Name. Saisissez un entier positif pour Message, par exemple 1001.

      notify 2
  • Pour une étape Notify dans le projet Mech-Viz :

    1. Connectez l’étape Notify à une étape appropriée dans le flux de travail.

      notify 3
    2. Dans le panneau des paramètres de l’étape Notify, sélectionnez Standard Interface. Saisissez un entier positif pour Message, par exemple 1000.

      notify 4

Séquence d’appel

Cette commande doit être appelée après Exécuter le projet Mech-Vision ou Exécuter le projet Mech-Viz.

Modules

cmd30

Paramètres d’entrée

Get_Notify

Ce paramètre déclenche l’obtention du message de l’étape Notify au front montant. Le type de données est BOOL.

Trigger_Acknowledge

Ce paramètre indique si le signal Command_Trigger a bien déclenché le système de vision. Le type de données est BOOL. 1 indique que le système de vision est déclenché avec succès, et 0 indique que Command_Trigger n’est pas reçu.

Paramètres de sortie

Command

Ce paramètre indique le code de commande qui sera automatiquement attribué. Le type de données est DINT.

Command_Trigger

Ce paramètre indique l’interrupteur de commande qui sera automatiquement déclenché. Le type de données est BOOL.

Données renvoyées de la variable globale MM.FromCamera

MM.FromCamera.NOTIFY_MSG

Ce paramètre stocke le message de l’étape Notify. Seuls les messages entiers positifs sont pris en charge pour le moment. Le type de données est DINT.

Exemple

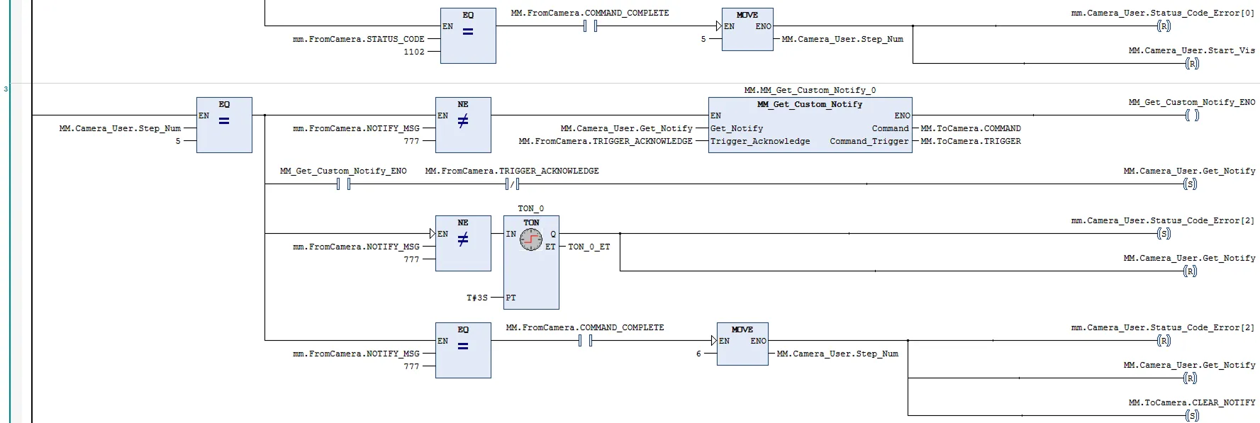
Par exemple, le message défini dans l’étape Notify est 777, et l’automate obtient un message en mode automatique.

cmd31

En mode automatique, réglez MM.Camera_User.Step_Num sur 7 et assurez-vous que mm.FromCamera.NOTIFY_MSG n’est pas 777. Ensuite, activez le FB MM_Get_Custom_Notify. Lorsqu’un front montant survient sur MM.Camera_User.Get_Notify, récupérez le message prédéfini dans l’étape Notify. Si le message est récupéré avec succès, mm.FromCamera.NOTIFY_MSG est égal à 777 ; sinon, mm.FromCamera.NOTIFY_MSG n’est pas égal à 777, et l’automate affichera le message d’alarme correspondant après 3 secondes.

Cette page est-elle utile ?

Veuillez nous indiquer comment améliorer :

Nous accordons de l’importance à votre vie privée

Nous utilisons des cookies pour vous offrir la meilleure expérience possible sur notre site web. En continuant à utiliser le site, vous reconnaissez accepter l’utilisation des cookies. Si vous refusez, un cookie unique sera utilisé pour garantir que vous ne soyez pas suivi ou reconnu lors de votre visite sur ce site.