標準インターフェースコマンドの呼び出しフロー
以下では、標準インターフェースコマンドの呼び出し順序と関係について、通信対象(ロボットとPLC)に応じて具体的な呼び出しフローを説明します。
ロボットプログラムの呼び出しコマンド
作成するプロジェクトによって、ロボットプログラムが呼び出すコマンドは、Mech-Visionプロジェクトに関連するコマンド と Mech-Vizプロジェクトに関連するコマンド の2種類に分けられます。
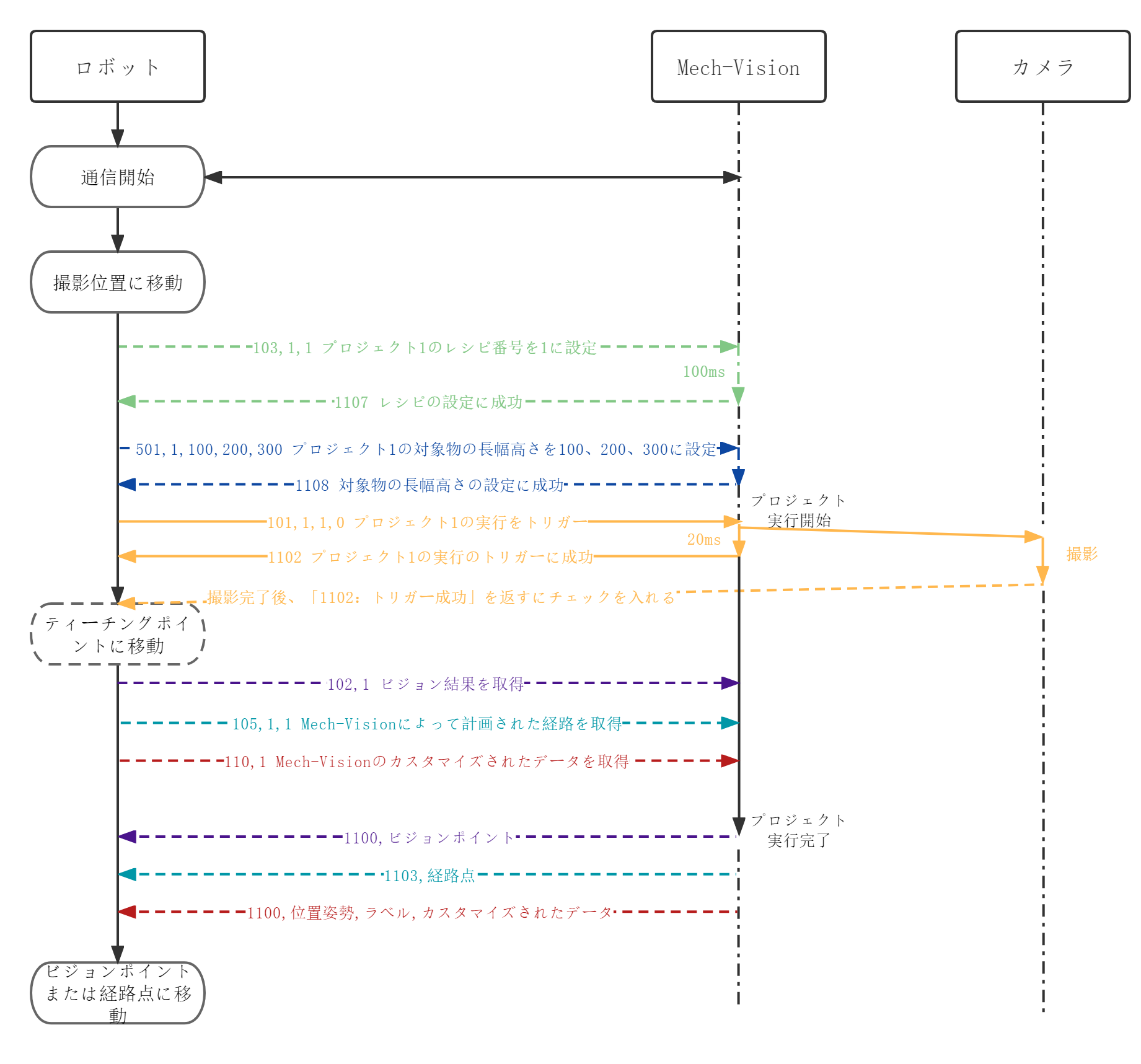
Mech-Visionプロジェクトに関連するコマンド
Mech-Visionプロジェクトに関連するコマンドの呼び出し順は、以下の通りです。
-
Mech-Visionプロジェクを実行する(101コマンド)前 に呼び出すコマンド:
-
Mech-Visionパラメータレシピを切り替える(103コマンド)
-
Mech-Visionプロジェクトに対象物の寸法を入力(501コマンド)
-
-
Mech-Visionプロジェクトを実行(101コマンド)。
-
Mech-Visionプロジェクトを実行した 後 に呼び出すコマンド:
-
ビジョン結果を取得(102コマンド)
-
Mech-Visionから計画された経路を取得(105コマンド)
-
Mech-Visionからカスタマイズされたデータを取得(110コマンド)
102、105、110コマンドは同時に使用できません。
-
Mech-Visionプロジェクトによく使うコマンドの呼び出しフローを下図に示します。点線はオプションコマンド(実際のプロジェクトに応じて呼び出すかどうか)、実線は必ず呼び出さなければならないコマンドを示しています。

Mech-Vizプロジェクトに関連するコマンド
Mech-Vizプロジェクトに関連するコマンドの呼び出し順は、以下の通りです。
-
Mech-Vizプロジェクトを実行する(201コマンド) 前 に呼び出すコマンド:
-
Mech-Vizのステップパラメータを読み取る(207コマンド)
-
Mech-Vizのステップパラメータを設定(208コマンド)
-
-
Mech-Vizプロジェクトを実行します(201コマンド)。
-
Mech-Vizプロジェクトの 実行中 に呼び出しコマンド:
-
Mech-Vizの現在のインデックスを設定(204コマンド)
-
Mech-Vizの分岐ステップの出口を設定(203コマンド)
-
Mech-Vizから計画された経路を取得(205コマンド)
-
Mech-Vizから「ビジョン処理による移動」の計画データまたはカスタマイズされたデータを取得(210コマンド)
-
204と203コマンドは、205と210コマンドの前に呼び出す必要があります。
-
205と210コマンドは同時に使用できません。
-
-
Mech-Vizプロジェクトの 実行後 に呼び出しコマンド:
-
吸盤のDO信号リストを取得(206コマンド)
-
Mech-Vizプロジェクトによく使うコマンドの呼び出しフローを下図に示します。点線はオプションコマンド(実際のプロジェクトに応じて呼び出すかどうか)、実線は必ず呼び出さなければならないコマンドを示しています。

PLCプログラム呼び出しコマンド
PLCプログラム呼び出しコマンドの流れを下図に示します。

説明:
-
各コマンドの要求に従って、コマンドコードとコマンドパラメータを対応するレジスタに書き込みます。例えば、101はCommandに、1(プロジェクト番号)はVision_Project_Numに書き込まれます。
-
コマンドがトリガーされると、PLCはCommand_Triggerを1に設定し、ビジョンシステムはコマンドコードとコマンドパラメータを読み取ります。
-
ビジョンシステムは、Command_Triggerが1であることを読み取ると、Trigger_Acknowledgeを1に設定します。
-
PLCはTrigger_Acknowledgeが1であることを読み取ると、Command_Triggerをリセットします。その後、次のコマンドコードとコマンドパラメータを対応するレジスタに書き込むことができます。
-
ビジョンシステムは、Command_Triggerが0であることを読み取ると、Trigger_Acknowledgeを0に設定します。
各コマンドの呼び出しフローについての詳細は、 Mech-Visionプロジェクトに関連するコマンド と Mech-Vizプロジェクトに関連するコマンドをご参照ください。